Фазовое регулирование
Фа́зовое регули́рование напряжения — способ регулирования переменного электрического напряжения, обычно синусоидальной формы, путём изменения угла открытия тиристоров, симисторов, тиратронов или иных ключевых электронных приборов, на которых собран выпрямитель или электрический ключ.


В результате изменения угла открытия на нагрузку подаются неполные полуволны синусоиды (обычно с отрезанной начальной частью полупериода), в результате такого регулирования снижается действующее напряжение.
Применяется для плавного пуска двигателей постоянного тока, управления током зарядки аккумуляторных батарей, регулирования яркости электрических источников света и других целей.
Достоинство фазового регулирования — относительная дешевизна (в качестве силовых ключей обычно используются наиболее распространённые и дешёвые управляемые элементы — незапираемые тиристоры или симисторы), простота цепей управления. Основные недостатки — искажение формы напряжения в питающей сети, большой коэффициент пульсаций выходного напряжения, низкий коэффициент мощности.
Искажение формы напряжения в питающей сети происходит из-за того, что в течение полупериода сопротивление нагрузки меняется (резко падает при открытии вентилей), в результате чего возрастает ток и увеличивается падение напряжения на сопротивлениях источника и сети. Форма напряжения становится несинусоидальной, что особенно неблагоприятно для асинхронных двигателей.
Применение
Один из популярных бытовых электроприборов, в котором используется фазовое регулирование — тиристорный регулятор мощности (так называемый диммер), используемый для регулирования нагрева тёплых полов, отопительных электроприборов или регулировки яркости свечения ламп.
На железнодорожном транспорте фазовое регулирование используется как в цепях зарядки аккумуляторных батарей, так и для управления тяговыми двигателями электровозов с питанием от контактной сети переменного тока, например, электровозы ВЛ80Р и ВЛ85, 2ЭС5К «Ермак» и ЭП1, экспериментального ЭП200.
Также бесконтактное управление игнитроном с помощью тиратронов имел довоенный (1938—1939 гг) экспериментальный электровоз ОР22.

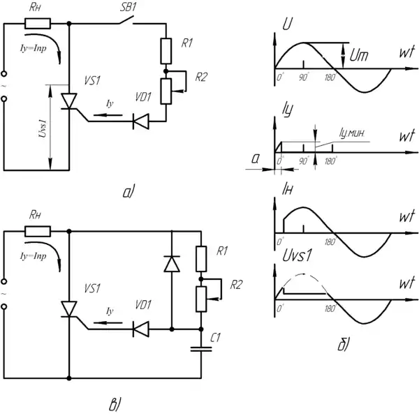
а — схема с углом регулирования до 90 градусов;
б — графики, иллюстрирующие принцип регулирования;
в — схема с фазосдвигающей RC-цепью.
Примечания
- Кублановский Я. С. Тиристорные устройства — М.: Энергия, 1978. — 96 с.
Литература
- Касаткин А. С., Немцов М. В. Курс электротехники. М.: Высшая школа, 2005.
- Электровоз ВЛ80Р. Руководство по эксплуатации. Под редакцией Б. А. Тушканова. М., Транспорт, 1985.
- Андриевский Ю. А., Воскресенский Ю. Е., Доброленский Ю. П. М.: Авиационное оборудование. Воениздат, 1989.